• AutoCAD Introduction

    Reporter: Adhyan Guruji
    Published: Wednesday, October 27, 2021
    A- A+

     


    What is Auto Cad?

     Auto CAD (Computer Aided Design) is a 2D and 3D Drafting & Designing Software which is designed by Autodesk Company in 1982. Autodesk Company Developing more feature in AutoCAD software from last 37+ Years.

    Auto CAD Software used in following fields for designing Component of

    ·         Mechanical

    ·         Civil

    ·         Electrical

    ·         Architect

    ·         Or PCB (Printed Circuit Board).

    It is transformation of Manual drawing to Computerized Designed in 2D and 3D Format. It is Available on Windows, Linux or MacBook.

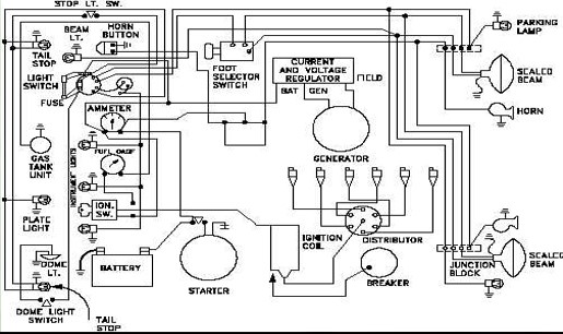
    Some Example of Different Field Drafting Layout.












    Other important commands

     

    ·        Un       :                                   Drawing Unit (can change as per requirement)



    ·        D         :                                   Dimension







    ·        Limit – Set Area to drawing  

    Starting limit             :           0.0

    Upper limit                :           800,800

    Grid display               :           2

     

    Note - Only drawing can be done within area



  • No Comment to " AutoCAD Introduction "